Toyota Camry (XV70): System Diagram
SYSTEM DIAGRAM

READ NEXT:
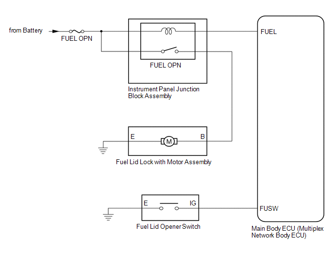
SYSTEM DESCRIPTION FUEL LID OPENER SYSTEM DESCRIPTION
When the fuel lid opener switch is pushed for 0.8 seconds, the main body ECU (multiplex network body ECU) turns on the fuel lid open relay to o
CAUTION / NOTICE / HINT
HINT:
Use the following procedure to troubleshoot the fuel lid opener system.
*: Use the Techstream.
PROCEDURE
1. VEHICLE BROUGHT TO WORKSHOP
OPERATION CHECK CHECK FUEL LID OPENER SYSTEM NOTICE:
The operation check below is based on the non-customized initial condition of the vehicle.
(a) When any of the following conditions are met,
SEE MORE:
PRECAUTION PRECAUTION FOR DISCONNECTING CABLE FROM NEGATIVE BATTERY TERMINAL
NOTICE: When disconnecting the cable from the negative (-) battery terminal, initialize the following system(s) after the cable is reconnected:
System See Procedure
Lane Tracing Assist System
DATA LIST / ACTIVE TEST READ DATA LIST HINT:
Using the Techstream to read the Data List allows the values or states of switches, sensors, actuators and other items to be read without removing any parts. This non-intrusive inspection can be very useful because intermittent conditions or signals may