Toyota Camry owners & service manuals

Toyota Camry (XV70): Panoramic Moon Roof System does not Operate

DESCRIPTION

The sliding roof ECU (sliding roof drive gear assembly) and roof sunshade ECU (sliding roof drive gear assembly) receive each other's position information from the main body ECU (multiplex network body ECU) via LIN communication.

The sliding roof ECU (sliding roof drive gear assembly) and roof sunshade ECU (sliding roof drive gear assembly) receive signals from each switch, and operate their built-in motors.

For the linked functions of the sliding roof and roof sunshade refer to Operation Check.

Click here

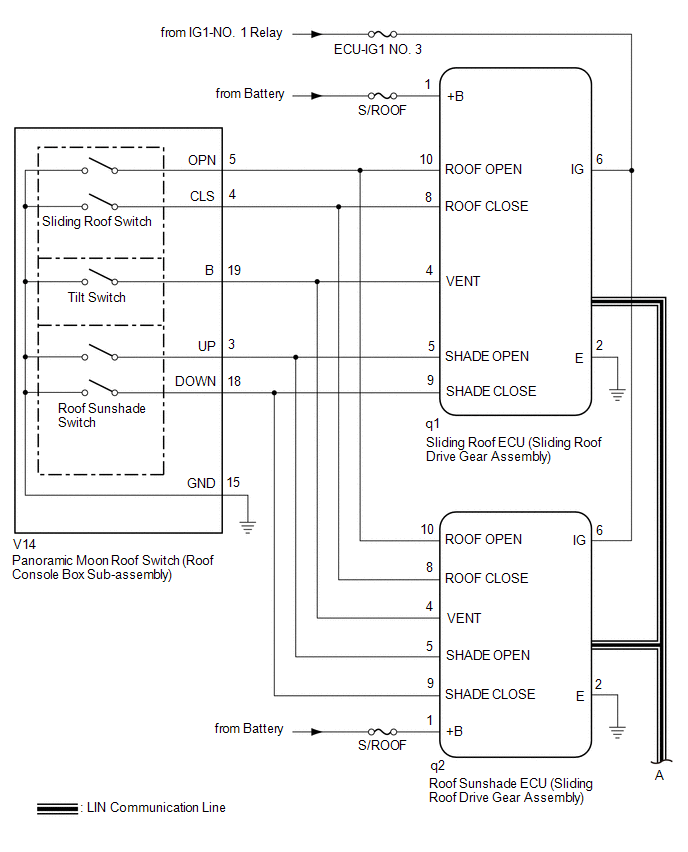
WIRING DIAGRAM

CAUTION / NOTICE / HINT

NOTICE:

  • Inspect the fuses for circuits related to this system before performing the following procedure.
  • The sliding roof auto operation function can be customized. Make sure that the function is set to ON.

    Click here

  • If the sliding roof ECU (sliding roof drive gear assembly) or roof sunshade ECU (sliding roof drive gear assembly) is removed and reinstalled or replaced, the sliding roof ECU (sliding roof drive gear assembly) or roof sunshade ECU (sliding roof drive gear assembly) must be initialized.

    Click here

  • The panoramic moon roof system uses the LIN communication systems. First, confirm that there are no malfunctions in the and LIN communication systems. Refer to How to Proceed with Troubleshooting.

    Click here

  • If a sliding roof ECU (sliding roof drive gear assembly) DTC is output,perform troubleshooting for the DTC first.

    Click here

PROCEDURE

1.

CHECK FOR DTC (MAIN BODY)

(a) Clear the DTCs.

Click here

Body Electrical > Main Body > Clear DTCs

(b) Check for DTCs.

Click here

Body Electrical > Main Body > Trouble Codes

OK:

DTCs B1273 and B2329 are not output.

NG

GO TO LIN COMMUNICATION SYSTEM (Proceed to How to Proceed with Troubleshooting)

OK

2.

CHECK FOR DTC (SLIDING ROOF AND SLIDING SUNSHADE)

(a) Clear the DTCs.

Click here

Body Electrical > Sliding Roof > Clear DTCs Body Electrical > Sliding Sunshade > Clear DTCs

(b) Check for DTCs.

Click here

Body Electrical > Sliding Roof > Trouble Codes Body Electrical > Sliding Sunshade > Trouble Codes

OK:

DTCs B2341 and B2344 are not output.

NG

GO TO DIAGNOSTIC TROUBLE CODE CHART

OK

3.

CHECK POWER WINDOW CONTROL SYSTEM

(a) Check the power window control system operates normally.

Click here

OK:

The power window control system operates normally.

NG

GO TO POWER WINDOW CONTROL SYSTEM

OK

4.

PERFORM ACTIVE TEST USING TECHSTREAM (SLIDING ROOF)

(a) Connect the Techstream to the DLC3.

(b) Turn the engine switch on (IG).

(c) Turn the Techstream on.

(d) Enter the following menus: Body Electrical / Sliding Roof / Active Test.

(e) Perform the Active Test according to the display on the Techstream.

Body Electrical > Sliding Roof > Active Test

Tester Display

Measurement Item

Control Range

Diagnostic Note

Slide Roof

Operate sliding roof motor

OFF / Opn/Dwn / Clos/Up

-

Body Electrical > Sliding Roof > Active Test

Tester Display

Slide Roof

OK:

Slide roof is operated using Techstream.

NG

GO TO STEP 13

OK

5.

READ VALUE USING TECHSTREAM (SLIDING ROOF)

(a) Connect the Techstream to the DLC3.

(b) Turn the engine switch on (IG).

(c) Turn the Techstream on.

(d) Enter the following menus: Body Electrical / Sliding Roof / Data List.

(e) Read the Data List according to the display on the Techstream.

Body Electrical > Sliding Roof > Data List

Tester Display

Measurement Item

Range

Normal Condition

Diagnostic Note

Vent Switch

Tilt switch signal

OFF or ON

OFF: Tilt switch not pressed

ON: Tilt switch pressed

-

Roof Open Switch

Sliding roof open switch signal

OFF or ON

OFF: Sliding roof switch not slid backward

ON: Sliding roof switch slid backward

-

Roof Close Switch

Sliding roof close switch signal

OFF or ON

OFF: Sliding roof switch not slid forward

ON: Sliding roof switch slid forward

-

Shade Close Switch

Roof sunshade close switch signal

OFF or ON

OFF: Roof sunshade switch not slid forward

ON: Roof sunshade switch slid forward

-

Shade Open Switch

Roof sunshade open switch signal

OFF or ON

OFF: Roof sunshade switch not slid backward

ON: Roof sunshade switch slid backward

-

Body Electrical > Sliding Roof > Data List

Tester Display

Vent Switch

Roof Open Switch

Roof Close Switch

Shade Close Switch

Shade Open Switch

OK:

The Techstream display changes according to switch operation as shown in the table.

NG

GO TO STEP 11

OK

6.

PERFORM ACTIVE TEST USING TECHSTREAM (SLIDING SUNSHADE)

(a) Connect the Techstream to the DLC3.

(b) Turn the engine switch on (IG).

(c) Turn the Techstream on.

(d) Enter the following menus: Body Electrical / Sliding Sunshade / Active Test.

(e) Perform the Active Test according to the display on the Techstream.

Body Electrical > Sliding Sunshade > Active Test

Tester Display

Measurement Item

Control Range

Diagnostic Note

Sliding Sunshade

Operate roof sunshade motor

OFF / Open / Close

-

Body Electrical > Sliding Sunshade > Active Test

Tester Display

Sliding Sunshade

OK:

Roof sunshade is operated using Techstream.

NG

GO TO STEP 10

OK

7.

READ VALUE USING TECHSTREAM (SLIDING SUNSHADE)

(a) Connect the Techstream to the DLC3.

(b) Turn the engine switch on (IG).

(c) Turn the Techstream on.

(d) Enter the following menus: Body Electrical / Sliding Sunshade / Data List.

(e) Read the Data List according to the display on the Techstream.

Body Electrical > Sliding Sunshade > Data List

Tester Display

Measurement Item

Range

Normal Condition

Diagnostic Note

Vent Switch

Tilt switch signal

OFF or ON

OFF: Tilt switch not pressed

ON: Tilt switch pressed

-

Roof Open Switch

Sliding roof open switch signal

OFF or ON

OFF: Sliding roof switch not slid backward

ON: Sliding roof switch slid backward

-

Roof Close Switch

Sliding roof close switch signal

OFF or ON

OFF: Sliding roof switch not slid forward

ON: Sliding roof switch slid forward

-

Shade Close Switch

Roof sunshade close switch signal

OFF or ON

OFF: Roof sunshade switch not slid forward

ON: Roof sunshade switch slid forward

-

Shade Open Switch

Roof sunshade open switch signal

OFF or ON

OFF: Roof sunshade switch not slid backward

ON: Roof sunshade switch slid backward

-

Body Electrical > Sliding Sunshade > Data List

Tester Display

Vent Switch

Roof Open Switch

Roof Close Switch

Shade Close Switch

Shade Open Switch

OK:

The Techstream display changes according to switch operation as shown in the table.

OK

USE SIMULATION METHOD TO CHECK

NG

8.

INSPECT PANORAMIC MOON ROOF SWITCH (ROOF CONSOLE BOX SUB-ASSEMBLY)

(a) Remove the panoramic moon roof switch (roof console box sub-assembly).

Click here

(b) Inspect the panoramic moon roof switch (roof console box sub-assembly).

Click here

NG

REPLACE PANORAMIC MOON ROOF SWITCH (ROOF CONSOLE BOX SUB-ASSEMBLY)

OK

9.

CHECK HARNESS AND CONNECTOR (ROOF SUNSHADE ECU (SLIDING ROOF DRIVE GEAR ASSEMBLY) - PANORAMIC MOON ROOF SWITCH (ROOF CONSOLE BOX SUB-ASSEMBLY) AND BODY GROUND)

(a) Disconnect the q2 roof sunshade ECU (sliding roof drive gear assembly) connector.

(b) Disconnect the q1 sliding roof ECU (sliding roof drive gear assembly) connector.

(c) Disconnect the V14 panoramic moon roof switch (roof console box sub-assembly) connector.

(d) Measure the resistance according to the value(s) in the table below.

Standard Resistance:

Tester Connection

Condition

Specified Condition

q2-10 (ROOF OPEN) - V14-5 (OPN)

Always

Below 1 Ω

q2-10 (ROOF OPEN) or V14-5 (OPN) - Body ground

Always

10 kΩ or higher

q2-8 (ROOF CLOSE) - V14-4 (CLS)

Always

Below 1 Ω

q2-8 (ROOF CLOSE) or V14-4 (CLS) - Body ground

Always

10 kΩ or higher

q2-4 (VENT) - V14-19 (B)

Always

Below 1 Ω

q2-4 (VENT) or V14-19 (B) - Body ground

Always

10 kΩ or higher

q2-5 (SHADE OPEN) - V14-3 (UP)

Always

Below 1 Ω

q2-5 (SHADE OPEN) or V14-3 (UP) - Body ground

Always

10 kΩ or higher

q2-9 (SHADE CLOSE) - V14-18 (DOWN)

Always

Below 1 Ω

q2-9 (SHADE CLOSE) or V14-18 (DOWN) - Body ground

Always

10 kΩ or higher

q2-2 (E) - Body ground

Always

Below 1 Ω

V14-15 (GND) - Body ground

Always

Below 1 Ω

OK

REPLACE ROOF SUNSHADE ECU (SLIDING ROOF DRIVE GEAR ASSEMBLY)

NG

REPAIR OR REPLACE HARNESS OR CONNECTOR

10.

CHECK HARNESS AND CONNECTOR (SLIDING ROOF ECU (SLIDING ROOF DRIVE GEAR ASSEMBLY) - BATTERY AND BODY GROUND)

(a) Disconnect the q1 sliding roof ECU (sliding roof drive gear assembly) connector.

*a

Front view of wire harness connector

(to sliding roof ECU (sliding roof drive gear assembly))

(b) Measure the voltage according to the value(s) in the table below.

Standard Voltage:

Tester Connection

Condition

Specified Condition

q1-6 (IG) - Body ground

Engine switch on (IG)

11 to 14 V

q1-6 (IG) - Body ground

Engine switch off

Below 1 V

(c) Measure the resistance according to the value(s) in the table below.

Standard Resistance:

Tester Connection

Condition

Specified Condition

q1-2 (E) - Body ground

Always

Below 1 Ω

OK

REPLACE ROOF SUNSHADE ECU (SLIDING ROOF DRIVE GEAR ASSEMBLY)

NG

REPAIR OR REPLACE HARNESS OR CONNECTOR

11.

INSPECT PANORAMIC MOON ROOF SWITCH (ROOF CONSOLE BOX SUB-ASSEMBLY)

(a) Remove the panoramic moon roof switch (roof console box sub-assembly).

Click here

(b) Inspect the panoramic moon roof switch (roof console box sub-assembly).

Click here

NG

REPLACE PANORAMIC MOON ROOF SWITCH (ROOF CONSOLE BOX SUB-ASSEMBLY)

OK

12.

CHECK HARNESS AND CONNECTOR (SLIDING ROOF ECU (SLIDING ROOF DRIVE GEAR ASSEMBLY) - PANORAMIC MOON ROOF SWITCH (ROOF CONSOLE BOX SUB-ASSEMBLY) AND BODY GROUND)

(a) Disconnect the q2 roof sunshade ECU (sliding roof drive gear assembly) connector.

(b) Disconnect the q1 sliding roof ECU (sliding roof drive gear assembly) connector.

(c) Disconnect the V14 panoramic moon roof switch (roof console box sub-assembly) connector.

(d) Measure the resistance according to the value(s) in the table below.

Standard Resistance:

Tester Connection

Condition

Specified Condition

q1-10 (ROOF OPEN) - V14-5 (OPN)

Always

Below 1 Ω

q1-10 (ROOF OPEN) or V14-5 (OPN) - Body ground

Always

10 kΩ or higher

q1-8 (ROOF CLOSE) - V14-4 (CLS)

Always

Below 1 Ω

q1-8 (ROOF CLOSE) or V14-4 (CLS) - Body ground

Always

10 kΩ or higher

q1-4 (VENT) - V14-19 (B)

Always

Below 1 Ω

q1-4 (VENT) or V14-19 (B) - Body ground

Always

10 kΩ or higher

q1-5 (SHADE OPEN) - V14-3 (UP)

Always

Below 1 Ω

q1-5 (SHADE OPEN) or V14-3 (UP) - Body ground

Always

10 kΩ or higher

q1-9 (SHADE CLOSE) - V14-18 (DOWN)

Always

Below 1 Ω

q1-9 (SHADE CLOSE) or V14-18 (DOWN) - Body ground

Always

10 kΩ or higher

q1-2 (E) - Body ground

Always

Below 1 Ω

V14-15(GND) - Body ground

Always

Below 1 Ω

OK

REPLACE SLIDING ROOF ECU (SLIDING ROOF DRIVE GEAR ASSEMBLY)

NG

REPAIR OR REPLACE HARNESS OR CONNECTOR

13.

CHECK HARNESS AND CONNECTOR (ROOF SUNSHADE ECU (SLIDING ROOF DRIVE GEAR ASSEMBLY) - BATTERY AND BODY GROUND)

(a) Disconnect the q2 roof sunshade ECU (sliding roof drive gear assembly) connector.

*a

Front view of wire harness connector

(to roof sunshade ECU (sliding roof drive gear assembly))

(b) Measure the voltage according to the value(s) in the table below.

Standard Voltage:

Tester Connection

Condition

Specified Condition

q2-6 (IG) - Body ground

Engine switch on (IG)

11 to 14 V

q2-6 (IG) - Body ground

Engine switch off

Below 1 V

(c) Measure the resistance according to the value(s) in the table below.

Standard Resistance:

Tester Connection

Condition

Specified Condition

q2-2 (E) - Body ground

Always

Below 1 Ω

OK

REPLACE SLIDING ROOF ECU (SLIDING ROOF DRIVE GEAR ASSEMBLY)

NG

REPAIR OR REPLACE HARNESS OR CONNECTOR

    READ NEXT:

    SEE MORE:

     Disassembly

    DISASSEMBLY CAUTION / NOTICE / HINT HINT: Use the same procedure for the LH side and RH side. The following procedure is for the LH side. PROCEDURE 1. REMOVE REAR WHEEL Click here 2. SEPARATE REAR DISC BRAKE CALIPER ASSEMBLY Click here 3. REMOVE PARKING BRAKE SHOE ADJUSTING

     Removal

    REMOVAL PROCEDURE 1. PRECAUTION (w/o Navigation System) NOTICE: When replacing the radio and display receiver assembly, always replace it with a new one. If a radio and display receiver assembly which was installed to another vehicle is used, the following may occurs: A communication mal

    © 2023-2026 Copyright www.tocamry.com